恒温恒湿试验箱的用水循环系统,解决了在使用恒温恒湿试验箱时,收集的水直接从排放口排出,不能重复利用,造成水资源浪费的问题。对于水循环强烈推荐使用后的水直接作为废水排出,从而保证试验结果不受影响,另外也可以保障设备的正常运行。

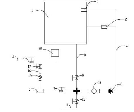
恒温恒湿试验箱水循环原理如下:
1.恒温恒湿试验箱的用水循环系统,恒温恒湿试验箱包括箱体,箱体的一侧设置有将箱体内部加湿用的加湿桶,箱体与加湿桶相同的一侧内部设置有棉布水槽,棉布水槽设置在加湿桶的上方,棉布水槽与加湿桶之间设置有第一水管,第一水管的一端连接有水桶,第一水管上设置有第一止水阀,第一水管上设置有将水抽至加湿桶和棉布水槽内的抽水泵,箱体的底端设置有第二水管,第二水管与第一止水阀和抽水泵之间的第一水管连通,第二水管上设置有第二止水阀。
2.第一水管上设置有第一过滤器,第一过滤器设置在第二水管与抽水泵之间。
3.第一水管与第二水管连通的位置处设置有第三水管,第三水管与第一水管、第二水管连通,第三水管的一端与自动进水口连接,第三水管上设置有第三止水阀,箱体的底端设置有第四水管,第四水管上设置有积水盘,第四水管一端为排水口,第四水管上设置有第四止水阀。
4.第四水管与水桶之间设置有第五水管,第五水管上设置有第五止水阀,第五止水阀与水桶之间设置有第二过滤器。
水循环原理图如下:

恒温恒湿试验箱如果选择重复利用则可以延长两次加水的时间,或者节约纯净水的使用量,相对来讲成本较低,但是因为水在试验箱中会受到污染,如果重复利用,长时间会导致水箱受到污染而使得水无法满足试验要求。例如水中的有机物增加而污染试验样品,这可能导致试验结果的失效。
所以,恒温恒湿试验箱所用的水,在使用一段时间之后,需要进行更换,确保水路畅通。








